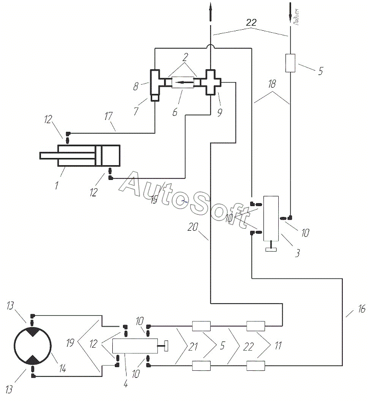
Каталог запасных частей к технике: Агро КУЗБАСС ПК-8,5 (2014). Компоненты гидросистемы управления «шнек – подъем/опускание крыльев» ПК-6,1
12
12
12
22
22
21
20
19
18
17
16
15
14
13
13
1
11
10
10
10
10
9
8
7
6
5
5
4
3
2
| Позиция на иллюстрации | Заводской номер детали | Название детали | |
|---|---|---|---|
| 1 | 1***6 | Цилиндр | |
| 2 | Т***0 | Переходник | |
| 3 | 1***0 | Кран-распределитель | |
| 4 | 1***8 | Кран-распределитель шнека | |
| 5 | 4***8 | Штуцер | |
| 6 | Т***0 | Клапан | |
| 7 | Т***0 | Дроссель | |
| 8 | 4***2 | Тройник | |
| 9 | 4***3 | Крестовина | |
| 10 | Т***2 | Штуцер | |
| 11 | Н***0 | Муфта разрывная | |
| 12 | Ш***0 | Штуцер | |
| 13 | Ш***1 | Переходник гидромотора | |
| 14 | 1***2 | Гидромотор | |
| 15 | Р***) | Рукав | |
| 16 | Р***) | Рукав | |
| 17 | Р***) | Рукав | |
| 18 | Р***) | Рукав | |
| 19 | Р***) | Рукав | |
| 20 | Р***5 | Рукав | |
| 21 | Р***) | Рукав | |
| 22 | Р***5 | Рукав |
Содержащиеся в справочниках-каталогах запасные части и детали не предлагаются к продаже, а носят исключительно информационный характер. В демо-версии артикулы (номера деталей) скрыты. Если вы хотите видеть полные оригинальные номера запчастей, вам необходимо зарегистрироваться на нашем сайте и приобрести подписку по интересующей вас конфигурации, после этого вы сможете встроить онлайн-каталоги на ваш сайт или пользоваться ими из личного кабинета нашего сайта. Обращаем ваше внимание на то, что каталоги содержат информацию об оригинальных заводских номерах и названиях запчастей. База по аналогам в данный момент не реализована. Поиска по VIN-номерам в онлайн-каталоге не предусмотрено. Выбор конкретного каталога осуществляется путем открытия нужного типа техники, марки, модели с учетом года выпуска или модификации.