Каталог запасных частей к технике: SANY SY230C8. 10206217 Lines - Solenoid Valve

27
19
20
21
22
23
24
24
25
26
18
28
29
30
31
32
33
34
10
2
3
4
5
6
7
8
9
1
11
12
13
14
15
16
17
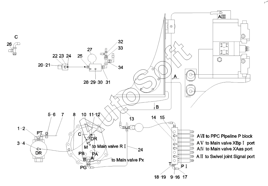
Позиция на иллюстрации | Заводской номер детали | Название детали | |
---|---|---|---|
1 | A***0 | Connector | |
2 | B***7 | O-ring | |
3 | A***2 | Connector | |
4 | B***0 | O-ring | |
5 | A***9 | Screw | |
6 | A***9 | Clamp, cord | |
7 | B***6 | Hose | |
8 | B***4 | Hose, rubber | |
9 | B***9 | O-ring | |
10 | B***7 | Hose, rubber | |
11 | A***5 | Connector | |
12 | B***0 | O-ring | |
13 | B***9 | Hose, rubber | |
14 | A***1 | Plug | |
15 | 1***8 | Connector | |
16 | A***7 | Connector | |
17 | B***2 | Hose | |
18 | A***1 | Connector | |
19 | B***4 | Connector, hose, EW12LOMDA3C | |
20 | A***5 | Screw | |
21 | A***1 | Washer | |
22 | A***6 | Connector | |
23 | B***8 | Valve GP | |
24 | A***0 | Hose, rubber | |
25 | A***9 | Connector | |
26 | B***7 | Connector, pipe | |
27 | A***5 | Block, check valve | |
28 | A***2 | Screw | |
29 | A***7 | Washer | |
30 | A***7 | Washer | |
31 | A***4 | Connector | |
32 | B***0 | Connector, pipe | |
33 | B***7 | Connector, pipe | |
34 | B***6 | Connector, hose, EL12LOMDA3C |
Содержащиеся в справочниках-каталогах запасные части и детали не предлагаются к продаже, а носят исключительно информационный характер. В демо-версии артикулы (номера деталей) скрыты. Если вы хотите видеть полные оригинальные номера запчастей, вам необходимо зарегистрироваться на нашем сайте и приобрести подписку по интересующей вас конфигурации, после этого вы сможете встроить онлайн-каталоги на ваш сайт или пользоваться ими из личного кабинета нашего сайта. Обращаем ваше внимание на то, что каталоги содержат информацию об оригинальных заводских номерах и названиях запчастей. База по аналогам в данный момент не реализована. Поиска по VIN-номерам в онлайн-каталоге не предусмотрено. Выбор конкретного каталога осуществляется путем открытия нужного типа техники, марки, модели с учетом года выпуска или модификации.