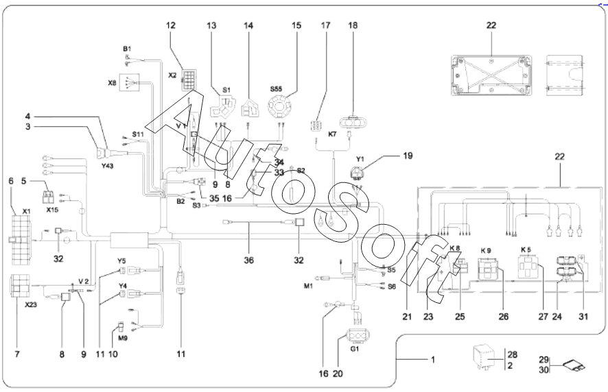
Каталог запасных частей к технике: Wacker Neuson Kramer 350 (5035) (2020). Main wiring harness E:348010709 A:348012099

28
20
21
22
22
23
24
25
26
27
19
29
30
31
32
32
33
34
35
36
10
2
3
4
5
6
7
8
8
9
9
1
11
11
12
13
14
15
16
16
17
18
Позиция на иллюстрации | Заводской номер детали | Название детали | |
---|---|---|---|
1 | 1***0 | Wiring harness | |
2 | 1***0 | Relay | |
3 | 1***9 | PLUG HOUSING | |
4 | 1***6 | PROTECTING CAP | |
5 | 1***0 | PLUG SLEEVE HOUSING | |
6 | 1***6 | Bushing housing | |
7 | 1***1 | PLUG HOUSING | |
8 | 1***8 | PLUG HOUSING | |
9 | 1***4 | BLOCK DIODE | |
10 | 1***2 | PLUG SLEEVE HOUSING | |
11 | 1***8 | BUSHING HOUSING | |
12 | 1***3 | PIN HOUSING | |
13 | 1***6 | CENTRAL PLUG | |
14 | 1***8 | CENTRAL PLUG | |
15 | 1***0 | PLUG HOUSING | |
16 | 1***3 | PROTECTING CAP | |
17 | 1***0 | BUSHING HOUSING | |
18 | 1***9 | BUSHING HOUSING | |
19 | 1***8 | PLUG SLEEVE HOUSING | |
20 | 1***7 | BUSHING HOUSING | |
21 | 1***2 | SLEEVE | |
22 | 1***3 | HOUSING | |
23 | 1***2 | Bracket | |
24 | 1***4 | FIXING BRACKET | |
25 | 1***6 | PLUG SLEEVE HOUSING | |
26 | 1***1 | PLUG HOUSING | |
27 | 1***7 | SOCKETS | |
28 | 1***2 | RELAY | |
29 | 1***2 | FUSE | |
30 | 1***1 | FUSE | |
31 | 1***6 | BRACKET | |
32 | 1***8 | PLUG HOUSING | |
33 | 1***2 | PLUG HOUSING | |
34 | 1***3 | Cable | |
35 | 1***5 | PLUG | |
36 | 1***6 | CABLE |
Содержащиеся в справочниках-каталогах запасные части и детали не предлагаются к продаже, а носят исключительно информационный характер. В демо-версии артикулы (номера деталей) скрыты. Если вы хотите видеть полные оригинальные номера запчастей, вам необходимо зарегистрироваться на нашем сайте и приобрести подписку по интересующей вас конфигурации, после этого вы сможете встроить онлайн-каталоги на ваш сайт или пользоваться ими из личного кабинета нашего сайта. Обращаем ваше внимание на то, что каталоги содержат информацию об оригинальных заводских номерах и названиях запчастей. База по аналогам в данный момент не реализована. Поиска по VIN-номерам в онлайн-каталоге не предусмотрено. Выбор конкретного каталога осуществляется путем открытия нужного типа техники, марки, модели с учетом года выпуска или модификации.