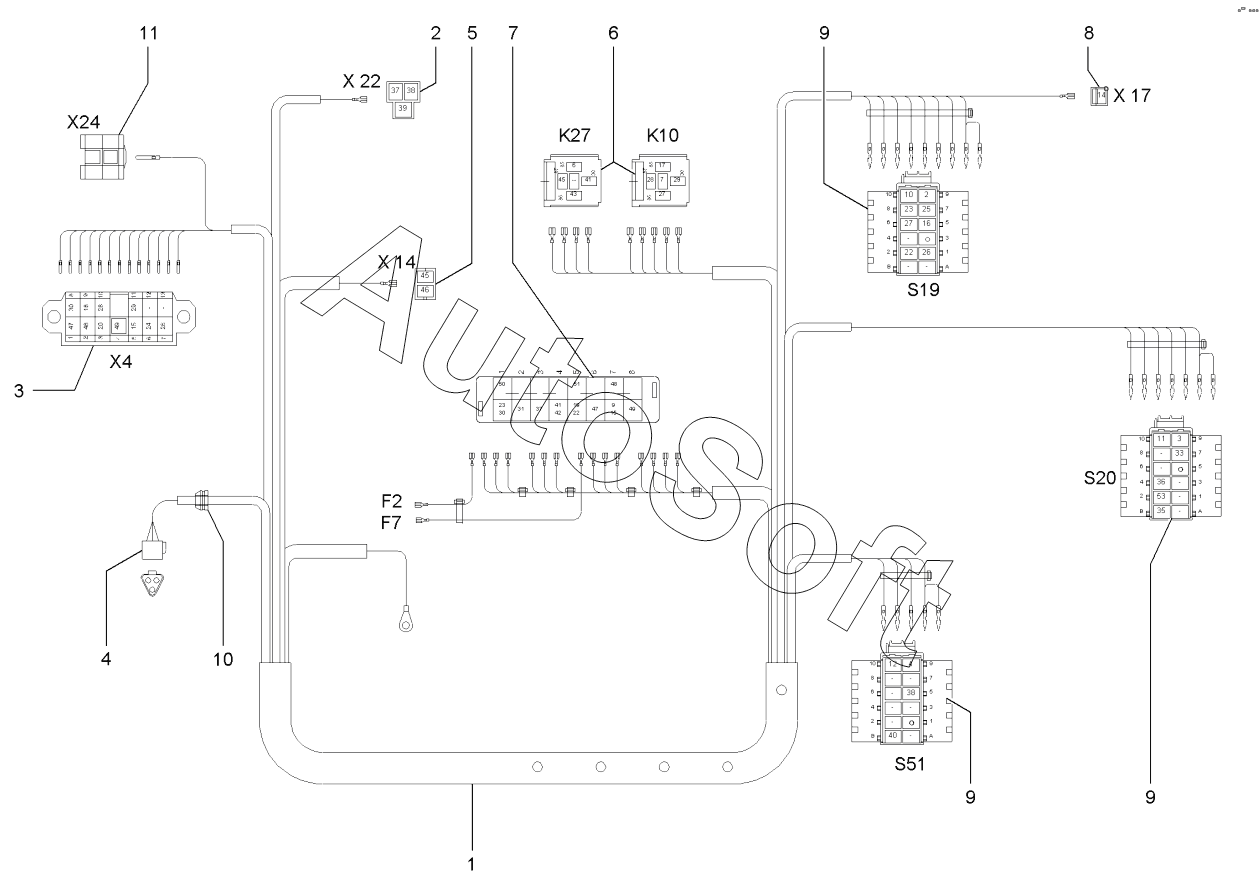
Каталог запасных частей к технике: Wacker Neuson Kramer 350 (5035) (2020). Cab wiring harness Opt.

1
2
3
4
5
6
7
8
9
9
9
10
11
Позиция на иллюстрации | Заводской номер детали | Название детали | |
---|---|---|---|
1 | 1***9 | Wiring harness | |
2 | 1***9 | PLUG SLEEVE HOUSING | |
3 | 1***3 | Pin housing | |
4 | 1***9 | HOUSING 3-POL. | |
5 | 1***6 | PLUG SLEEVE HOUSING | |
6 | 1***1 | PLUG HOUSING | |
7 | 1***5 | Fuse box | |
8 | 1***3 | PLUG SLEEVE HOUSING | |
9 | 1***9 | BUSHING HOUSING | |
10 | 1***5 | JUNCTION | |
11 | 1***6 | Pin housing |
Содержащиеся в справочниках-каталогах запасные части и детали не предлагаются к продаже, а носят исключительно информационный характер. В демо-версии артикулы (номера деталей) скрыты. Если вы хотите видеть полные оригинальные номера запчастей, вам необходимо зарегистрироваться на нашем сайте и приобрести подписку по интересующей вас конфигурации, после этого вы сможете встроить онлайн-каталоги на ваш сайт или пользоваться ими из личного кабинета нашего сайта. Обращаем ваше внимание на то, что каталоги содержат информацию об оригинальных заводских номерах и названиях запчастей. База по аналогам в данный момент не реализована. Поиска по VIN-номерам в онлайн-каталоге не предусмотрено. Выбор конкретного каталога осуществляется путем открытия нужного типа техники, марки, модели с учетом года выпуска или модификации.