Каталог запасных частей к технике: БелАЗ 7823, 78231 (2016). Установка топливного бака и топливопроводов (78231-1100006-10);Fuel tank and fuel pipelines of BELAZ-78231 Dozer
34
24
25
26
27
27
27
28
29
30
31
32
33
23
35
36
36
37
38
39
40
41
42
43
44
12
2
2
2
2
3
3
3
4
4
4
4
5
5
5
6
6
7
8
9
10
11
11
1
1
1
13
14
15
16
17
18
19
20
21
22
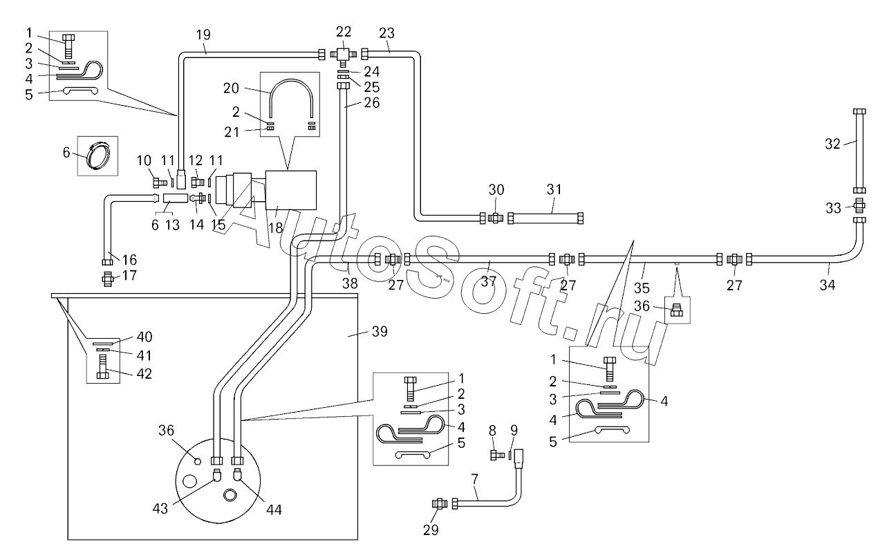
| Позиция на иллюстрации | Заводской номер детали | Название детали | |
|---|---|---|---|
| 1 | 2***8 | Болт | |
| 2 | 2***4 | Шайба | |
| 3 | 2***4 | Шайба | |
| 4 | 3***8 | Кляммер | |
| 5 | 5***1 | Прокладка | |
| 6 | T***1 | Хомут | |
| 7 | 7***0 | Трубка подвода топлива | |
| 8 | 5***2 | Болт | |
| 9 | 5***4 | Прокладка | |
| 10 | 5***9 | Болт зажимной | |
| 11 | 0***3 | Кольцо | |
| 12 | 5***8 | Штуцер | |
| 13 | 5***2 | Шланг | |
| 14 | 5***0 | Штуцер | |
| 15 | 5***2 | Прокладка | |
| 16 | 7***2 | Топливопровод | |
| 17 | 3***5 | Штуцер | |
| 18 | 7***0 | Насос топливный | |
| 19 | 7***0 | Топливопровод | |
| 20 | 5***4 | Хомут | |
| 21 | 2***8 | Гайка | |
| 22 | 3***5 | Тройник | |
| 23 | 7***2 | Топливопровод | |
| 24 | 2***3 | Шайба 31 | |
| 25 | 3***4 | Гайка | |
| 26 | 7***8 | Топливопровод | |
| 27 | 3***7 | Ниппель | |
| 28 | 7***0 | Топливопровод | |
| 29 | 3***3 | Ниппель | |
| 30 | 7***5 | Переходник 3/4"-16UNF-2А | |
| 31 | ****S | Рукав | |
| 32 | ****S | Рукав | |
| 33 | 7***4 | Переходник 7/8"-14UNF-2А | |
| 34 | 7***5 | Топливопровод | |
| 35 | 7***4 | Топливопровод | |
| 36 | 2***1 | Пробка | |
| 37 | 7***0 | Топливопровод | |
| 38 | 7***0 | Топливопровод | |
| 39 | 7***0 | Бак топливный | |
| 40 | 2***0 | Шайба 22 | |
| 41 | 2***2 | Шайба | |
| 42 | 2***2 | Болт | |
| 43 | 3***9 | Угольник | |
| 44 | 3***2 | Угольник |
Содержащиеся в справочниках-каталогах запасные части и детали не предлагаются к продаже, а носят исключительно информационный характер. В демо-версии артикулы (номера деталей) скрыты. Если вы хотите видеть полные оригинальные номера запчастей, вам необходимо зарегистрироваться на нашем сайте и приобрести подписку по интересующей вас конфигурации, после этого вы сможете встроить онлайн-каталоги на ваш сайт или пользоваться ими из личного кабинета нашего сайта. Обращаем ваше внимание на то, что каталоги содержат информацию об оригинальных заводских номерах и названиях запчастей. База по аналогам в данный момент не реализована. Поиска по VIN-номерам в онлайн-каталоге не предусмотрено. Выбор конкретного каталога осуществляется путем открытия нужного типа техники, марки, модели с учетом года выпуска или модификации.