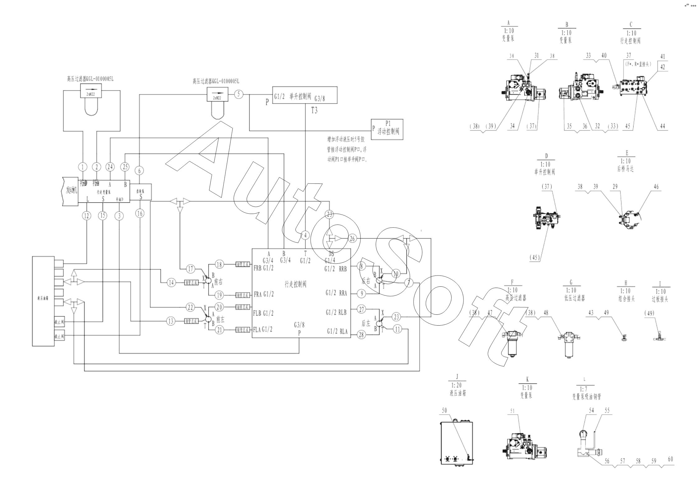
Каталог запасных частей к технике: LGMG SR1023D (2022). Traveling hydraulic system layout diagram assembly

46
32
33
33
34
35
36
37
37
37
38
38
38
38
38
39
39
40
41
42
43
44
45
45
31
47
48
49
49
50
51
54
55
56
57
58
59
60
16
2
3
4
5
6
7
8
9
10
11
12
13
14
15
1
17
18
19
20
21
22
23
23
24
25
26
27
28
29
30
Позиция на иллюстрации | Заводской номер детали | Название детали | |
---|---|---|---|
1 | 4***0 | Hose fc402cacf151508-380-fsf-240, traveling variable displacement pump-filter | |
2 | 4***1 | Hose fc402caca151508-500-fsf-370, traveling variable displacement pump-filter | |
3 | 4***5 | Pipe fc402caca151206-4200 | |
4 | 4***7 | Hose fc402caca121206-650, floating control valve-lifting control valve | |
5 | 4***9 | Hose f471tccacf151508-900, floating control valve-filter | |
6 | 4***0 | Hose f471tccacf151508-4200-fsf-250, gear pump-filter | |
7 | 4***4 | Hose fc402cacf121206-2050, traveling motor-hydraulic oil tank | |
8 | 4***5 | Motor hose f471tccaca151508-3450, travel motor-travel control valve | |
9 | 4***6 | Motor hose f471tccaca151508-3400, travel motor-travel control valve | |
10 | 4***7 | Hose FC402CACF080804-1500, travel motor | |
11 | 4***8 | Hose fc402cacf121206-2500, traveling motor-hydraulic oil tank | |
12 | 4***5 | Hose fc402caca151508-3600-fsf-400, traveling variable displacement pump-hydraulic oil tank | |
13 | 4***0 | Hose fc402caca121206-3040, hydraulic oil tank | |
14 | 4***1 | Hose fc402cacf121206-2550, hydraulic oil tank | |
15 | 4***2 | Hose 20411-36-16xosd150-16x3250, traveling variable displacement pump-hydraulic oil tank | |
16 | 4***3 | Hose 20411-36-16xosd150-16x3050, gear pump-hydraulic oil tank | |
17 | 4***0 | Hosefc402caca080804-2200, travel motor | |
18 | 4***4 | Motor hose f471tccaca151508-3030, travel motor | |
19 | 4***5 | Motor hose f471tccaca151508-3040, travel motor | |
20 | 4***6 | Motor hose f471tccaca151508-2600, travel motor | |
21 | 4***7 | Motor hose f471tccaca151508-2630, travel motor | |
22 | 4***1 | Hosefc402caca080804-1700, travel motor | |
23 | 4***4 | Hosefc402cacf080804-1050, travel control valve | |
24 | 4***5 | Motor hose f771c9c9202012-3750, traveling variable displacement pump-traveling control valve | |
25 | 4***6 | Motor hose f771c9c9202012-3740, traveling variable displacement pump-traveling control valve | |
26 | 4***8 | Hosefc402caca080804-1500, travel control valve | |
27 | 4***8 | Motor hose f471tccaca151508-2620, travel motor-travel control valve | |
28 | 4***7 | Motor hose f471tccaca151508-2640, travel motor-travel control valve | |
29 | 4***3 | Fitting ge12l3/4unfomdcf | |
30 | 4***2 | Joint | |
31 | 4***0 | Fitting ge15l7/8unfomdcf | |
32 | 4***6 | Fitting, hydraulic ge20s15/16unomdcf | |
33 | 4***7 | Right-angle fitting ew20somdcf | |
34 | 4***8 | Fitting, hydraulic ge20s15/18unomdcf | |
35 | 4***4 | Transition fitting ew28lomda3c | |
36 | 4***7 | Fitting ge28lr3/4edomdcf | |
37 | 4***5 | Nipple | |
38 | 4***9 | Fitting ew15lomda3c | |
39 | 4***9 | Fitting, hydraulic ge15l11-16unomdcf | |
40 | 4***0 | Fitting, hydraulic ge20s15/17unomdcf | |
41 | 4***0 | Fitting ge08lredomdcf | |
42 | 4***8 | Tee fitting el08lomda3c | |
43 | 4***8 | Fitting ew08lomda3c | |
44 | 4***3 | Fitting ge12lr1/2edomdcf | |
45 | 4***4 | Fitting ge12lredomdcf | |
46 | 4***1 | Fitting, hydraulic ge08l9/16unfomdcf | |
47 | 4***2 | Fitting, hydraulic | |
48 | 4***3 | Fitting, hydraulic ge15lr3/4edomdcf | |
49 | 4***9 | Tee fitting t08lcfx | |
50 | 4***9 | Tee fitting el12lomda3c | |
51 | 4***5 | Hose clamp jb8870-d25 | |
52 | 4***2 | Braided sheath | |
53 | 4***8 | Fastener buckle strap lg-w25-l400 | |
54 | 2***1 | Pump suction bell assembly | |
55 | 2***1 | Plate of pipe clamp | |
56 | 2***1 | Pipe clamp | |
57 | 2***1 | Plate of pipe clamp | |
58 | 4***7 | Bolt gb16674-m8x70flznyc-8.8-480 | |
59 | 4***0 | Washer gb97.1-8flznyc-480 | |
60 | 4***7 | Nut gb889.1-m8flznyc-8-480 |
Содержащиеся в справочниках-каталогах запасные части и детали не предлагаются к продаже, а носят исключительно информационный характер. В демо-версии артикулы (номера деталей) скрыты. Если вы хотите видеть полные оригинальные номера запчастей, вам необходимо зарегистрироваться на нашем сайте и приобрести подписку по интересующей вас конфигурации, после этого вы сможете встроить онлайн-каталоги на ваш сайт или пользоваться ими из личного кабинета нашего сайта. Обращаем ваше внимание на то, что каталоги содержат информацию об оригинальных заводских номерах и названиях запчастей. База по аналогам в данный момент не реализована. Поиска по VIN-номерам в онлайн-каталоге не предусмотрено. Выбор конкретного каталога осуществляется путем открытия нужного типа техники, марки, модели с учетом года выпуска или модификации.